Critiques de produits:
Thomas
2025-12-14 iphone 6s Plus
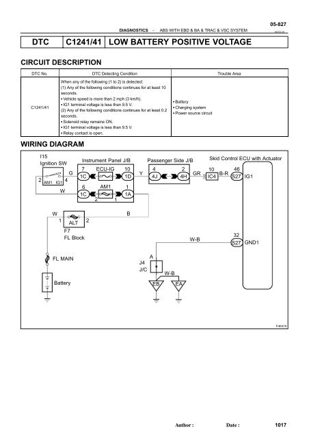
C1241 TOYOTA - Prius 1.8 ABS, TRACTION, Hand brake light on - Toyota - PakWheels dtc c1241
dtc c1241
Reginald
2025-12-16 iphone XS Max
DTC Toyota C1241 Short Explanation - YouTube dtc c1241
dtc c1241
Truman
2025-12-14 iphone 11
Toyota Sienna Service Manual: Low Battery Positive Voltage - Diagnostic trouble code chart - Vehicle stability control system - Brake control dtc c1241
dtc c1241
Kennedy
2025-12-21 iphone 7 Plus
Toyota Venza: Low Battery Positive Voltage or Abnormally High Battery Positive Voltage (C1241/41) - Vehicle Stability Control System - Service Manual dtc c1241
dtc c1241
Sean
2025-12-15 iphone 11 Pro Max
Toyota Dtc C1241 - Ceritas dtc c1241
dtc c1241
Murray
2025-12-18 iphone SE
Toyota Dtc C1241 - Ceritas dtc c1241
dtc c1241
Gregary
2025-12-24 iphone 11 Pro
ABS F250 Código c1241 - YouTube dtc c1241
dtc c1241